一、空氣過濾器分類與標記
1. 分類
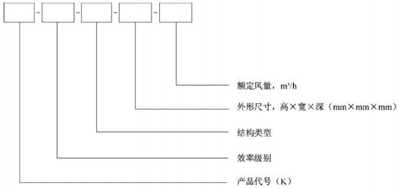
1.1 按效率級別分為粗效過濾器、中效過濾器、高中效過濾器和亞高效過濾器,代號分別為C、Z、GZ和YG。其中粗效過濾器分為粗效1型、粗效2型、粗效3型和粗效4型,代號分別為C1、C2、C3和C4;中效過濾器分為中效1型、中效2型和中效3型,代號分別為Z1、Z2和Z3。
1.2 按結構類型分為平板式、袋式、折褶式、卷繞式、筒式、極板式和蜂巢式,代號分別為PB、DS、ZZ、JR、TS、JB和FC。
2. 標記

示例1:中效2型、袋式、外形尺寸為592mm×592mm×600mm、額定風量為3400m3/h的空氣過濾器,標記為K-Z2-DS-592×592×600-3400。
示例2:粗效3型、平板式、外形尺寸為610mm×610mm×80mm、額定風量為2000m3/h的空氣過濾器,標記為K-C3-PB-610×610×80-2000。
注:空氣過濾器外形尺寸表示原則為:以氣流通過方向為深度,以氣流通過方向垂直截面的豎直長度為高度、水平長度為寬度。
二、空氣過濾器一般要求
1. 空氣過濾器的應用應滿足所用場合的環保及防火性要求。
2. 靜電式空氣過濾器應符合以下規定:
a)單相額定電壓不應大于250V,三相額定電壓不應大于480 V,額定頻率應為50 Hz;
b)應設置斷電保護,保證在打開機組結構進行維修或維護時,其內部裝置自動斷電;
c)電氣安全性能應滿足GB 4706.1的相關要求。
3. 空氣過濾器用濾料應滿足JG/T 404的相關要求。
4. 空氣過濾器用黏結劑的剪力強度和拉力強度不應低于所用濾料強度,其耐溫耐濕性能應與所用濾料相同。
5. 空氣過濾器用密封膠應能保證過濾器在最大運行風量或終阻力條件下,運行時不開裂、不脫膠,且有彈性,其耐溫耐濕性能應與所用濾料相同。
6. 空氣過濾器的結構應符合以下規定:
a)框架或支撐體應有滿足要求的強度和剛度,應能承受安裝、運行和維修時所需重量和壓力;
b)邊框的四個角和拼接處不應松動和開裂,濾料在邊框中不應松動和變形;
c) 密封墊與邊框應黏結牢固,密封墊的內外邊緣不應超過邊框的內外邊緣。


