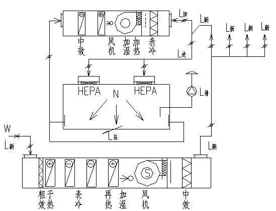
新風空調機組(MAU)加潔凈空氣循環機組(RAU)處理方案見圖1。

圖1 新風機組(MAU)加循環機組(RAU)空氣處理方案示意圖
這種空氣處理方案往往用于多個潔凈室組成的潔凈生產車間,而且各潔凈室的熱濕負荷量相差較大,溫濕度和潔凈度的要求不同。一般情況下新風空調設置在專用的空調機房內,循環空調機組若風量大的也設置在空調機房內,若風量小的可將循環空調箱設置在吊頂內。循環空調機組和新風空調各自都有降溫、除濕、加熱、加濕、初、中效過濾功能段,當新空調機組將室外空氣處理到機器露點和室內回風混合,再用循環空調機組處理到送風狀態;還有一種做法就是新風空調機組將室外空氣處理到機器露點,然后不再經過循環空調機直接和循環空調機的送風混合后送到室內,若過濾器是滿布的就是在靜壓箱內混合后再送入室內。前一種做法循環風機的風量較大,后一種做法循環風機處理風量小往往可設置在吊頂內,在室外相對濕度較高的地區還需要在新風空調機組入口段加去濕功能段,否則光靠表冷器的去濕不能滿足濕度的要求。
這種空氣處理模式能滿足各潔凈室的溫濕度、潔凈度的不同要求,避免了一個潔凈空調系統要滿足不同潔凈室的要求,只能求高不求低,全部按高標準設計造成初投資增加,運行費用也增加。這空調處理模式若將循環空調機組設置在吊頂內就必須將冷熱水管也接進吊頂內,若發生漏水會造成很大的損失,這就對施工和管理提出了更高的要求。空氣處理過程焓濕圖見圖2。

圖2 新風機組(MAU)加循環機組(RAU)空氣處理焓濕圖(I-D)



